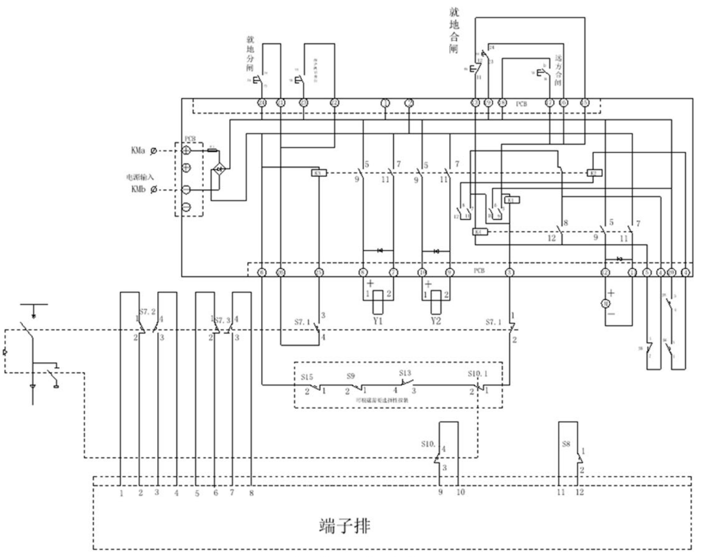
GY-C403 circuit board F

Material: Electronic components

Instructions for use: Inflatable cabinet F mechanism secondary electric operation circuit board.

403.jpg

Recommended products

Recommended products